前言:隨著人民生活水平的提高,人們對水產品質的需求也發生了變化,從數量型轉變為質量型,這也促進了水產現代化養殖業的快速發展。
但是高速發展的水產養殖業在給社會帶來巨大財富的同時,也給自身帶來了許多亟待解決的技術問題。比如客戶希望實時觀察養殖魚池水溫、PH、含氧量。傳統做法是客戶需要到現場觀察采集數據,往往耽誤時間,不能得到有效數據,有時還會造成經濟上的損失。現在,客戶提出更高的要求,希望可以通過物聯網,手機遠程實時查看養殖場的各種數據,及時響應。探索工業化模式則是積極的解決方案,正是這一探索水產養殖已從“科學養魚”時代,進入了工業化和信息化的新時代。
關鍵字:Haiwell(海為)PLC HMI 云 手機APP 水產養殖 遠程控制
圖1:工廠化養殖現場
一.控制要求
水產養殖最為關鍵的是要保證水產生長的環境,如水溫,PH,水壓等都會對水產生長產生很大的影響。而溶解氧檢測不及時,缺少及時的溫度監測都是導致產量不高的因素。當前,以物聯網為代表的新一代信息技術已經受到廣泛關注,并在不同領域得到應用。而物聯網在水產養殖業的應用也使得水產養殖變得更加便捷與高效。
二.系統主要硬件配置
PLC選型:S20M0R
控制器選擇海為的S20M0R,主機外部24V DC供電,8路DI,6路DO繼電器輸出;4路AI,2路AO;自帶兩個通訊口(RS232+RS485),可擴展至5個通訊口;最大可擴展7個模塊。
養殖魚池的溫度、壓力都需要模擬量采集,閥門控制需要開關量進行控制,而S20M0R既有開關量又有模擬量,可以很好的滿足條件。
HMI選型:C7觸摸屏
觸摸屏選擇海為的C7,觸摸屏擁有800MHZ 微處理器 CPU,4GB Flash+ 512M DDR3,具有獨特的A/B Key 安全機制,支持云端/手機端訪問控制,操作性強。標配網口,2個串口(232/422/485),2個USB接口,SD卡。
C7觸摸屏在聯網的情況下,就可以通過手機或者電腦遠程查看到魚池的水溫,PH,壓力等參數,方便監控,極大的節約了時間。
圖2:控制柜畫面
圖3:手機查看觸摸屏畫面
圖4:電腦網頁查看觸摸屏畫面
三.部分程序
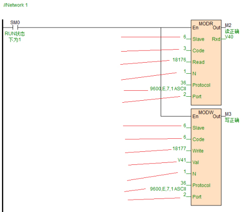
海為PLC通訊程序簡單,無論你使用何種通訊協議都只需一條通訊指令便可完成復雜的通訊功能,無須再為通訊端口沖突、發送接收控制、通訊中斷處理等問題煩惱。本例變頻器的波特率為9600,資料格式E,7,1,下面為讀取變頻器頻率通訊示例程序。
四.總結
海為致力于工業4.0,海為HMI集成Haiwell Cloud云服務、內置Haiwell 云引擎,支持 PC、iPad、Android、iOS 多平臺終端,可以在任何地方通過手機或者電腦遠程訪問千里之外現場的機器設備,實現遠程監控維護 HMI、PLC,并可以通過HMI實現遠程給海為PLC下載程序,水溫出現異常狀態還可以通過Email、手機APP和短信等方式及時發送報警信息,這樣就可以更加及時采集到準確的數據,智能化控制水溫,PH等。自動化的發展離不開科技的不斷創新。海為科技將不斷創新發展,為社會生產生活提供更優質的產品和服務!